- ϵͳ½éÉÜ
- ÔÚÏßѯ¼Û
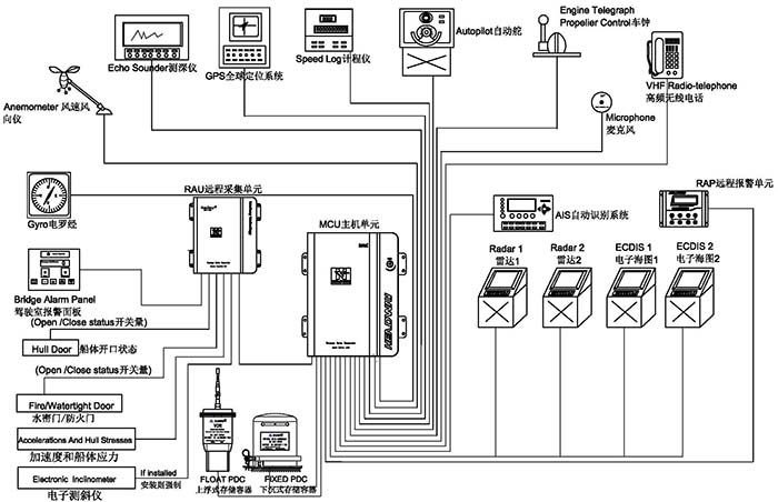
´¬Ôغ½ÐÐÊý¾Ý¼Í¼ÒÇ£¨VDR£©ÓÖ³ÆÎª¡¸´¬²°ºÚÏ»×Ó¡¹£¬ÓÃÓÚʵʱ²É¼¯ºÍ¼Í¼´¬²°º½Ðйý³ÌÖеĸ÷ÀຽÐÐÊý¾Ý£¬Ô̺¬¹¦·ò£¬´¬Î»£¬¿ìÂÊ£¬Ë®Éô¼Ïò£¬¼ÝÊ»ÊÒÉùÒô£¬Í¨Ñ¶ÉùÒô£¬·ç¿ì¡¢·çÏò£¬±¨¾¯ÐÅÏ¢µÈ£¬¶Ô´¬²°µ÷²é±äÂÒÔÒò¡¢Ñ°ÕÒÖ¤¾ÝÁ´¡¢¶¨ÐÔ¼°Éƺó´¦ÖÃÓÐמÙ×ãÇá³ÁµÄ×÷Óá£
![]()
¾ÅÓÎÀϸçJ9¾ãÀÖ²¿¹ÙÍø?´¬Ôغ½ÐÐÊý¾Ý¼Í¼ÒÇ£¨HMT-100A£©¾¹ý¹ú¼Êº£ÊÂ×éÖ¯Ö´ÐÐ³ß¶È MSC 333(90)ÒªÇóºË×¼£¬ÇкÏIEC61161-1-2013£¬IEC 60945 ¹æ·¶¡£ÏµÍ³º¸ÇÉϸ¡Ê½Êý¾Ý±£»¤Æ÷¡¢Ï³ÁʽÊý¾Ý±£»¤Æ÷£¬ÒÔ¼°Ö÷»úµ¥Ôª¡¢±¸ÓõçÔ´¡¢Ô¶³Ì²É¼¯µ¥Ôª¡¢Ô¶³Ì±¨¾¯µ¥Ôª¼°Âó¿Ë·çµÈ£¬¿ÉʵÏÖ´¬²°º½ÐÐ״̬ÏÂ30ÌìÄڵĸ÷ÀàÐÅÏ¢Êý¾ÝÍøÂçÓëÖü´æ¡£
¡¾Ö÷»úÏä¡¿
![]()
ǶÈëʽlinux²Ù×÷ϵͳ£¬¿¿µÃסÐÔ¸ü¸ß£¬É豸Çá±ã¡¢Ìå»ýÓ×£¬Êʺϸ÷ÖÖÀàÐ͵Ĵ¬²°×°Ö᣹¦ÂʵÍÖÁ20W£¬ÎãÓ¹µçÉÈÀäÈ´£¬»úÏäΪȫ·â¹ØÉè¼Æ£¬×î´óÏÞ¶ÈÔ¤·À³¾°£½øÈë¡£
¡¾Ï³ÁʽÊý¾Ý±£»¤Æ÷¡¿
![]()
µ±´¬²°³ö¹ýºó£¬¡°Ï³ÁʽÊý¾Ý±£»¤Æ÷¡±»áËæ´¬³ÁÖÁË®µ×£¬Í¬Ê±£¬Í¨¹ý·¢ËÍÉùÄÅÐźţ¬Ô®ÊÖËѾÈÈËÔ±ÔÚˮϼ±¾ç¶¨Î»´¬²°³ÁûµØÎ»¡£¾ÅÓÎÀϸçJ9¾ãÀÖ²¿¹ÙÍø´¬Ôغ½ÐÐÊý¾Ý¼Í¼ÒÇ¡°Ï³ÁʽÊý¾Ý±£»¤Æ÷¡±¿É¼Í¼48Ó×ʱ´¬²°º½ÐÐÊý¾Ý£¬Æä±í²¿²ÄÖÊΪîѸֽðÊô£¬ÄÚ²¿ÓɾøÔµ²ã¡¢·Àº®±£Î²ãºÍ´æ´¢Æ÷×é³É£¬ÓµÓм«Ç¿µÄÄÍ»ðÉÕ¡¢ÄÍË®ÅÝ¡¢¿¹¼·Ñ¹¡¢¿¹¸ß¿ÕˤÂä¡¢¿¹µç´Å×ÌÈŵȸöÐÔ£¬Óйس¢ÊԳ߶ÈÔÚ¹ú¼Êµç¹¤Î¯Ô±»áIEC61996¹æ·¶£¨2000Äê°ä²¼£©ÖÐÓÐÃ÷È·ÒªÇ󣨼ûÏ£©¡ª¡ª
¡ö ´©´Ì£º´øÓÐÖ±¾¶100ºÁÃ××¶Í·µÄ³Á250ǧ¿ËµÄÎïÌå´Ó3Ã׸ߴ¦ÂäÏ£»
¡ö ³å»÷£º50gµÄ°ëÕýÏÒÂö³å£¬³ÖÐø11ms£»
¡ö ÄÍ»ð£º260¶ÈµÄµÍÎÂ10Ó×ʱ£¬1100¶ÈµÄ¸ßÎÂ1Ó×ʱ£»
¡ö ÉѹÁ¦£ºÔÚº£Ë®ÖоÊÜ6000Ã×µÄË®ÉîѹÁ¦ºÍ30ÌìµÄº£Ë®½þÅÝ¡£
¡¾Éϸ¡Ê½Êý¾Ý±£»¤Æ÷¡¿
![]()
µ±´¬²°³Áû£¬¡°Éϸ¡Ê½Êý¾Ý±£»¤Æ÷¡±µ¯³ö²¢¸¡ÖÁË®Ãæ£¬²¢½èÖúÎÀÐÇʾλ±êµÄÖ°ÄÜ£¬Ïò¹ú¼ÊËѾÈÎÀÐÇϵͳ£¨COSPAS-SARSAT£©·¢³öÓöÏÕÇó¾ÈÐźŲ¢»ã±¨µ±Ç°µØÎ»£¬Ô®ÊÖ½Ó¼ÃÈËÔ±ÔÚµÚÒ»¹¦·òÈ·ÈϳöʵØÎ»£¬¾¡¿ì·¢Õ¹½Ó¼Ã¡£¾ÅÓÎÀϸçJ9¾ãÀÖ²¿¹ÙÍø´¬Ôغ½ÐÐÊý¾Ý¼Í¼ÒÇ¡°Éϸ¡Ê½Êý¾Ý±£»¤Æ÷¡±¾ß±¸ÒÔϸöÐÔ¡ª¡ª
¡ö ¿É¼Í¼48Ó×ʱ´¬²°º½ÐÐÊý¾Ý
¡ö ÒÔÌ«ÍøÐźŴ«Êä
¡ö 32GB¹Ì̬´æ´¢½éÖÊ
¡ö 2¸ù24·üµçÔ´ÊäÈëÏߺÍ4¸ùÐźÅÏß´«Ê䣬¸üÈÝÒׯ¯¸¡ºÍÍÑÀë
¡ö ÆëÈ«µÄ406Õ׺պÍ121.5MHzµÄGPSÎÀÐÇλ±ê
¡ö 7ÌìÒÔÉÏµÄµç³ØÊ¹ÓÃÊÙÃü
¡ö ÆëÈ«µÄ×Ô¶¯Ñ¹Á¦¿ªÊÍ×°ÖÃ
¡ö ´òÀ̹ҹ³Éè¼Æ¸ü·½±ã´òÀÌ
¡¾Ô¶³Ì±¨¾¯µ¥Ôª¡¿
![]()
È«³Ì¼à¿ØVDRÔËÐÐÇé¿ö£¬´øÓйⱨ¾¯Åúʾ£¬ÊµÊ±ÏÔʾVDR¹©µç״̬£¬´óÆÁĻҺ¾§ÏÔʾÄܹ»Í¬Ê±ÏÔʾ¸ü¶àµÄ±¨¾¯ÐÅÏ¢£¬¸üÈÝÒ×ÈÃÄúÅųý¹ÊÕÏ¡£
¡¾Âó¿Ë·çµ¥Ôª¡¿
![]()
ǶÈëʽÉè¼Æ£¬±í¹Û¼ò½à£¬×Ô¼ìϵͳ¿ÉÄÜÔ¤·ÀÂó¿Ë·ç°Ü»µµ¼ÖÂÒôƵ²É¼¯Ê§°Ü£¬Ò×ÓÚ×°Öã¬ÄÚÖ÷ŴóÖ°ÄÜÄܹ»Ê¹¸ß±£ÕæÒôƵÐźÅά³Ö³¤¾àÀëµÄ´«Êä¡£
¡¾Èí¼þϵͳ¡¿
![]()
![]()
![]()
»Ø·ÅÈí¼þ£º¸ÃÈí¼þÉè¼ÆÖ±¹ÛÇÒÒ×ÓÚÀûÓã¬Äܹ»×°ÖÃÔÚPCÖÐʹÓá£
ÏÂÔØÈí¼þ£º¿É´ÓVDR¡¢Ï³ÁPDC¡¢Éϸ¡PDCËÁÒâÒ»¸ö´æ´¢½éÖÊÖÐÏÂÔØÖ¸°´¹¦·ò¶ÎµÄº¹ÇàÊý¾ÝÒÔ¹©µ÷²é£¬ÏÂÔØÊý¾Ý¹ý³Ì¼±¾ç¡¢¼ò½à£¬¸ü·½±ã±äÂÒµ÷²é×êÑС£